MINI MCR-2-NAM-2RO
Артикул:
2902004
152 998 ₸
Цена может уточняться у менеджера
в наличие
Срок доставки: 1 - 7 дней
Описание
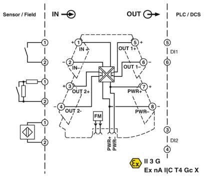
Конфигурируемый коммутирующий разделительный усилитель NAMUR со штекерным разъемом для бесконтактных датчиков, сухих переключающих контактов и с резистивной цепью. 2 транзисторных выхода, настройка при помощи DIP-переключателей. Винтовые зажимы.
Характеристики
ATEX
II 3 G Ex nA IIC T4 Gc X
China RoHS
Период времени для применения по назначению (EFUP): 50 лет
DNV GL-EMC
A
ECl@ss 4.0
27210100
ECl@ss 4.1
27210100
ECl@ss 5.0
27210100
ECl@ss 5.1
27210100
ECl@ss 6.0
27210100
ECl@ss 7.0
27210121
ECl@ss 8.0
27210121
ECl@ss 9.0
27210121
ETIM 2.0
EC001485
ETIM 3.0
EC001485
ETIM 4.0
EC001485
ETIM 5.0
EC001485
ETIM 6.0
EC001485
ETIM 7.0
EC001485
REACh SVHC
Lead 7439-92-1
UL, США / Канада
UL 508 Listed
UNSPSC 11
39121008
UNSPSC 12.01
39121008
UNSPSC 13.2
39121008
UNSPSC 18.0
39121008
UNSPSC 19.0
39121008
UNSPSC 20.0
39121008
UNSPSC 21.0
39121008
UNSPSC 6.01
30211506
UNSPSC 7.0901
39121008
Вибрация DNV GL
A
Влажность DNV GL
B
Высота
109, 81 мм
Выходной переключающий контакт
транзисторный выход, пассивный
Гальваническая развязка
Усиленная изоляция согласно МЭК 61010-1
Глубина
119, 2 мм
Диапазон напряжения питания
9, 6 В DC ... 30 В DC (Для шунтирования питания может использоваться устанавливаемый на монтажную рейку шинный соединитель (ME 6, 2 TBUS-2 1, 5/5-ST-3, 81 GN, артикул № 2869728), закрепляемый с помощью защелок на монтажной рейке 35 мм согласно EN 60715)
Длина снятия изоляции
10 мм
Допустимая отн. влажность воздуха (при эксплуатации)
5 % ... 95 % (без выпадения конденсата)
Излучение помех
EN 61000-6-4
Излучение электромагнитных помех
EN 61000-6-4
Индикатор состояния
Светодиодный индикатор, желтый (Выходной переключающий контакт)
Исполнение контакта
Характеристика размыкающего контакта 2x
Категория перенапряжения
II
Количество каналов
1
Максимальное напряжение переключения
30 В DC
Макс. рабочая высота
≤ 2000 м
Материал корпуса
PBT
Мин. ток контакта
5 мА DC
Момент затяжки
0, 5 Нм ... 0, 6 Нм
Наименование
Электромагнитное высокочастотное поле
Напряжение без нагрузки
8, 2 В DC ±10 %
Номинальное напряжение питания
24 В DC
Оболочка DNV GL
Required protection according to the Rules shall be provided upon installation on board
Ограничение износа
ЭМС: продукт класса А, см. декларацию производителя в разделе загрузок
Помехоустойчивость
EN 61000-6-2 В случае электромагнитных помех возможны незначительные отклонения.
Порог переключения (без ослабления)
> 2, 1 мА (проводящий)
Потребляемая мощность
450 мВт (9, 6 B DC)
Потребляемый ток, типовой
18 мА (24 В DC)
Применяемые входные источники
Бесконтактные датчики NAMUR (EN 60947-5-6)
Резьба винтов
M3
Сечение гибкого провода
0, 14 мм² ... 2, 5 мм²
Сечение жесткого провода
0, 2 мм² ... 1, 5 мм² (с кабельным наконечником)
Сечение проводника AWG
24 ... 12 (гибкий)
Сигнальный вход
Сигнальный вход
Соответствие нормам
Соответствие CE
Стандарты / нормативные документы
EN 61000-4-3
Степень загрязнения
2
Степень защиты
IP20 (не проверено согласно UL)
Температура DNV GL
B
Температура окружающей среды (при эксплуатации)
-40 °C ... 70 °C
Температура окружающей среды (хранение/транспорт)
-40 °C ... 85 °C
Тип подключения
Винтовые зажимы
Цвет
cерый
Ширина
6, 2 мм
Электромагнитная совместимость
Соответствует Директиве по ЭМС
Похожие товары
Смотреть все →
EMG 90-DIO 32M
2954934
148 927 ₸
EMG 90-DIO 32P
2954918
140 493 ₸
EMG 90-DIO 17E
2954895
117 431 ₸
EMG 45-DIO 8M-1N5408
2954882
52 829 ₸
EMG 45-DIO 8P-1N5408
2954879
56 003 ₸
EMG 90-DIO 16E/LP
2954808
120 270 ₸
EMG 45-DIO 8E/LP
2954798
56 921 ₸
EMG 90-DIO 32M/LP
2954785
130 456 ₸